sasha135642 0 Опубліковано 7 лютого, 2013 Поділитися Опубліковано 7 лютого, 2013 Отвечу на вопрос по картинке. Вольтметр покажет U=E1-Ir1=E2+Ir2, если E1>E2. I= (E1-E2)/(r1+r2), r1, r2 - внутренние сопротивления источников. Так что ни один из вариантов ответа не верный (ни E1-E2, ни E1+E2). Цитата Посилання на коментар https://forum.zdsimulator.com/topic/1276-elektrotehnika/page/2/#findComment-17677 Поділитись на інші сайти Поділитися
bocman 0 Опубліковано 8 лютого, 2013 Поділитися Опубліковано 8 лютого, 2013 Хорошо. Какие будут ток в цепи и напряжение на источниках ЭДС, если Е1=30 В, Е2=10 В, r1=30 Ом, r2=10 Ом?А если Е1=30 В, Е2=10 В, r1=3 Ом, r2=1 Ом? Цитата Посилання на коментар https://forum.zdsimulator.com/topic/1276-elektrotehnika/page/2/#findComment-17716 Поділитись на інші сайти Поділитися
sasha135642 0 Опубліковано 8 лютого, 2013 Поділитися Опубліковано 8 лютого, 2013 (змінено) В первом случае I=0.5 A U=15 В. Во втором I=5 A U=15 В.Кстати, эти формулы получены из второго правила Кирхгофа: алг. сумма напряжений в замкнутом контуре равна алг. сумме ЭДС. Змінено 8 лютого, 2013 користувачем sasha135642 Цитата Посилання на коментар https://forum.zdsimulator.com/topic/1276-elektrotehnika/page/2/#findComment-17719 Поділитись на інші сайти Поділитися
bocman 0 Опубліковано 8 лютого, 2013 Поділитися Опубліковано 8 лютого, 2013 Вот из второго Закона Кирхгофа и следует, что U=E1-E2. Нет?Зависимость у вас правильная - напряжение не зависит от внутреннего сопротивления источника, зависит только ток. Но формула не верна.Тогда давайте решим задачу методом контурных токов.Задачу решать нет необходимости, т.к. данная сложная цепь решается одним уравнением по второму закону Кирхгофа, потому что ток в цепи один и равен он контурному току.Таким образом: E1-E2=I(r1-r2). Получается, что какие бы значения r1 и r2 в пределах (0;~) ни принимали, напряжение (падение напряжения, если угодно) всегда будет равно E1-E2. В чём я заблуждаюсь, если утверждаю, что напряжение в обоих вариантах равно 20 В, а ток равен 1 А и 10 А в первом и втором варианте, соответственно? Цитата Посилання на коментар https://forum.zdsimulator.com/topic/1276-elektrotehnika/page/2/#findComment-17723 Поділитись на інші сайти Поділитися
sasha135642 0 Опубліковано 8 лютого, 2013 Поділитися Опубліковано 8 лютого, 2013 (змінено) Только что смоделировал данную цепь в программе Electronics Workbench v 5.12 (простенькая программка - рекомендую всем). Нарисовал две батарейки (источника ЭДС), последовательно с каждой по резистору, имитирующему внутреннее сопротивление. Подключил вольтметр, меряющий напряжение на источнике с резистором (внутреннее сопротивление ведь из источника не выбросишь). Вольтметр показал 15 В. Если не верите, проверьте сами. И еще, если параллельно соединить две батарейки (как на рисунке Георгия) по 1.5 В, напряжение на них будет 1.5 В, а не 3 В или 0 В. Т. е . не E1+E2 и не E1-E2. Смотрите прикрепленный файл.1.bmp Змінено 8 лютого, 2013 користувачем sasha135642 Цитата Посилання на коментар https://forum.zdsimulator.com/topic/1276-elektrotehnika/page/2/#findComment-17730 Поділитись на інші сайти Поділитися
bocman 0 Опубліковано 9 лютого, 2013 Поділитися Опубліковано 9 лютого, 2013 Понятно. Данная программа опровергает второй закон Кирхгофа.Что ж, подождём мнение третьего лица. Цитата Посилання на коментар https://forum.zdsimulator.com/topic/1276-elektrotehnika/page/2/#findComment-17738 Поділитись на інші сайти Поділитися
sasha135642 0 Опубліковано 9 лютого, 2013 Поділитися Опубліковано 9 лютого, 2013 (змінено) Второй закон Кирхгофа для данной схемы: алг. сумма ЭДС равна алг. сумме падений напряжений на резисторах. Алг. сумма ЭДС = 20 В, падение напряжения на первом резисторе 15 В, на втором 5 В, в сумме 20 В. Так что все нормально. Вольтметр покажет 20 В, если его поставить на два резистора (начало одного и конец другого), или включить в разрыв цепи (но, тогда ток прекратится). Но если вольтметр поставить так, как на рисунке, то он покажет 15 В (что он и делает). Змінено 9 лютого, 2013 користувачем sasha135642 Цитата Посилання на коментар https://forum.zdsimulator.com/topic/1276-elektrotehnika/page/2/#findComment-17747 Поділитись на інші сайти Поділитися
Georgiy 0 Опубліковано 10 лютого, 2013 Поділитися Опубліковано 10 лютого, 2013 (змінено) Задачу решать нет необходимости, т.к. данная сложная цепь решается одним уравнением по второму закону Кирхгофа, потому что ток в цепи один и равен он контурному току.Пришла мне тут одна интересная мысль в голову - чтобы найти показание вольтметра, нужно воспользоваться вторым законом Кирхгофа, но только для другого контурного тока - проходящего через вольтметр. Тогда уравнение будет выглядеть так: E1+E2=I*R1+I*R2, где R1 - общее внут. сопротивление источников ЭДС (Вычисляется по законам параллельного соединения сопротивлений). R2 - собственное сопротивление вольтметра. I*R1 - это искомое падение напряжения, а также показание вольтметра.I*R1=E1+Е2-I*R2. Змінено 10 лютого, 2013 користувачем Georgiy Цитата Посилання на коментар https://forum.zdsimulator.com/topic/1276-elektrotehnika/page/2/#findComment-17800 Поділитись на інші сайти Поділитися
sasha135642 0 Опубліковано 10 лютого, 2013 Поділитися Опубліковано 10 лютого, 2013 Обычно вольтметры имеют большое сопротивление, поэтому током через них пренебрегают. Так что считайте, что ток через вольтметр равен нулю. Не понимаю зачем Вы так все усложняете? Неужели те формулы, что я приводил неправильные? Цитата Посилання на коментар https://forum.zdsimulator.com/topic/1276-elektrotehnika/page/2/#findComment-17807 Поділитись на інші сайти Поділитися
вик 2 Опубліковано 29 вересня, 2014 Поділитися Опубліковано 29 вересня, 2014 http://jackassworld.rusfolder.net/files/41851705 Готовясь к сдаче экзаменов("разжился") замечательным задачником (для самостоятельных работ) и решил поделиться им с Вами (решив например задачу №110 на многие вопросы найдутся ответы).Учебник Электротехника с основами промышленной электроники http://jackassworld.rusfolder.net/files/41851866 Цитата Посилання на коментар https://forum.zdsimulator.com/topic/1276-elektrotehnika/page/2/#findComment-45070 Поділитись на інші сайти Поділитися
Georgiy 0 Опубліковано 29 вересня, 2014 Поділитися Опубліковано 29 вересня, 2014 Кстати, по своему вопросу я недавно нашел ответ с обосонованием - совершенно случайно в книге по электротехнике. Оказывается напряжение на движках от их противо-ЭДС непосредственно не зависит, а зависит только от тока в цепи и внешней ЭДС. А уж ток зависит от разности внешней и противо-ЭДС. Цитата Посилання на коментар https://forum.zdsimulator.com/topic/1276-elektrotehnika/page/2/#findComment-45075 Поділитись на інші сайти Поділитися
sergey201165 0 Опубліковано 29 вересня, 2014 Поділитися Опубліковано 29 вересня, 2014 (змінено) Georgiy, должен Вас огорчить, ток через электродвигатель, при постоянном напряжении, которое и является внешней ЭДС, зависит только от противоЭДС. Которая, в свою очередь, зависит от скорости вращения якоря и тока в обмотке возбуждения. Почитайте внимательнее последнее предложение своего же поста Змінено 8 листопада, 2014 користувачем Vivan755 Цитата Посилання на коментар https://forum.zdsimulator.com/topic/1276-elektrotehnika/page/2/#findComment-45078 Поділитись на інші сайти Поділитися
Georgiy 0 Опубліковано 29 вересня, 2014 Поділитися Опубліковано 29 вересня, 2014 Вы пишите при постоянном напряжении. И где тут противоречие моим словам? А если напряжение не считать постоянным, то зависит именно от разности напряжения и противо-ЭДС. Цитата Посилання на коментар https://forum.zdsimulator.com/topic/1276-elektrotehnika/page/2/#findComment-45080 Поділитись на інші сайти Поділитися
sergey201165 0 Опубліковано 29 вересня, 2014 Поділитися Опубліковано 29 вересня, 2014 (змінено) Так по тому, что переменной величиной является противоЭДС, а не ток питания. Ну если не брать силовую схему тепловоза, хотя и там в конечном счете все связано с противоЭДС, то есть скоростью Змінено 29 вересня, 2014 користувачем sergey201165 Цитата Посилання на коментар https://forum.zdsimulator.com/topic/1276-elektrotehnika/page/2/#findComment-45087 Поділитись на інші сайти Поділитися
Georgiy 0 Опубліковано 29 вересня, 2014 Поділитися Опубліковано 29 вересня, 2014 Тут две переменные: внешнее напряжение и противо-ЭДС. Только они изменяются и только от них зависит ток тяговых двигателей. Цитата Посилання на коментар https://forum.zdsimulator.com/topic/1276-elektrotehnika/page/2/#findComment-45088 Поділитись на інші сайти Поділитися
sergey201165 0 Опубліковано 29 вересня, 2014 Поділитися Опубліковано 29 вересня, 2014 Вы, не понимаете разницу между задаваемыми величинами и переменными? Задать можно напряжение, ток возбуждения, даже схему подключения двигателя, но эти величины задаваемые, а противоЭДС изменяется и ее изменение зависит только от частоты вращения ротора в данный момент времени. Цитата Посилання на коментар https://forum.zdsimulator.com/topic/1276-elektrotehnika/page/2/#findComment-45090 Поділитись на інші сайти Поділитися
Georgiy 0 Опубліковано 29 вересня, 2014 Поділитися Опубліковано 29 вересня, 2014 (змінено) Понимаю. А где речь шла о задаваемых величинах? До этого мы говорили именно о переменных. Причем о переменных в математическом смысле, как я понял. Дабы не быть голословным, прилагаю скрин из книги. За E1 возьмем ЭДС выпрямительной установки, за Е2 - противо-ЭДС ТЭД. Справа формула по которой определяется сила тока в данной цепи. В числителе у нас разность Е1-Е2. В знаменателе - сопротивление цепи. Берем за переменные E1 и Е2, ибо сопротивления не меняются при работе электровоза. Змінено 29 вересня, 2014 користувачем Georgiy Цитата Посилання на коментар https://forum.zdsimulator.com/topic/1276-elektrotehnika/page/2/#findComment-45091 Поділитись на інші сайти Поділитися
sergey201165 0 Опубліковано 30 вересня, 2014 Поділитися Опубліковано 30 вересня, 2014 (змінено) Так при работе электровоза и внешняя ЭДС, то есть напряжение контактной сети условно не меняется в пределах 2 кВ-4 кВ . Пример трогаемся на ЧС2, На переходных позициях доводим ток до 600 А, за счет активного сопротивления, затем по мере роста скорости ток падает за счет противоЭДС и мы опять его увеличиваем за счет уменьшения активного сопротивления и так доходим до ходовой позиции. Для дальнейшего поддержания тока уменьшаем ток возбуждения -- включаем шунты. А теперь скажите как изменялось внешняя ЭДС, никак. Как изменялось активное сопротивление — мы его меняли сами на заданное для данной позиции. А вот противоЭДС изменялась по довольно сложной формуле. Змінено 8 листопада, 2014 користувачем Vivan755 ЭДС — сила, женского рода. Единица измерения пишется отдельно от числа — 2 кВ. Цитата Посилання на коментар https://forum.zdsimulator.com/topic/1276-elektrotehnika/page/2/#findComment-45099 Поділитись на інші сайти Поділитися
Georgiy 0 Опубліковано 30 вересня, 2014 Поділитися Опубліковано 30 вересня, 2014 Под внешним напряжением я имел в виду ту долю, что приходится на тяговые двигатели. Эту долю мы и меняем, выводя из силовой цепи сопротивления реостатов. Цитата Посилання на коментар https://forum.zdsimulator.com/topic/1276-elektrotehnika/page/2/#findComment-45100 Поділитись на інші сайти Поділитися
sergey201165 0 Опубліковано 30 вересня, 2014 Поділитися Опубліковано 30 вересня, 2014 О в какие дебри вы полезли . Вообще то эта, как вы выразились, доля называется падение напряжения на ТЭД и тоже изменяется приблизительно по схожей формуле, что и противоЭДС, только на переходных позициях, на ходовых же оно неизменно. Цитата Посилання на коментар https://forum.zdsimulator.com/topic/1276-elektrotehnika/page/2/#findComment-45110 Поділитись на інші сайти Поділитися
Georgiy 0 Опубліковано 30 вересня, 2014 Поділитися Опубліковано 30 вересня, 2014 Я уже не понимаю о чем мы спор ведем. А Вы? Цитата Посилання на коментар https://forum.zdsimulator.com/topic/1276-elektrotehnika/page/2/#findComment-45111 Поділитись на інші сайти Поділитися
sergey201165 0 Опубліковано 30 вересня, 2014 Поділитися Опубліковано 30 вересня, 2014 Я утверждаю, что все параметры ТЭД хоть на электровозе, хоть на тепловозе зависят от одной переменной — противоЭДС, она же, с некоторыми оговорками — скорость вращения ротора. Остальные параметры являются задаваемыми и зависят от внешних причин. Цитата Посилання на коментар https://forum.zdsimulator.com/topic/1276-elektrotehnika/page/2/#findComment-45112 Поділитись на інші сайти Поділитися
Georgiy 0 Опубліковано 30 вересня, 2014 Поділитися Опубліковано 30 вересня, 2014 По-моему мы об одном и том же говорим. Лишь только терминами жонглируем. Как Вы полагаете? Цитата Посилання на коментар https://forum.zdsimulator.com/topic/1276-elektrotehnika/page/2/#findComment-45116 Поділитись на інші сайти Поділитися
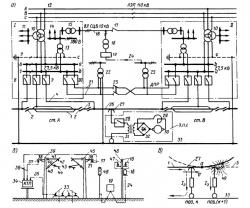
вик 2 Опубліковано 17 грудня, 2014 Поділитися Опубліковано 17 грудня, 2014 (змінено) Принципиальная схема участка железной дороги, электрифицированной по системе переменного тока 25 кВ Рисунок 2. Принципиальная схема участка железной дороги, электрифицированной по системе переменного тока 25 кВ (а), разрез его по друхпутному участку дороги (б) и схема, поясняющая процесс прохода поездом воздушного промежутка нейтральной вставки (в)На схеме приведён участок электрифицированной железной дороги длиной 40—50 км с двумя тяговыми подстанциями / и //, расположенными вблизи станций А и В. К линии электропередачи 12 трёхфазного переменного тока 110 кВ подключён понижающий трёхобмоточный трансформатор 10 тяговой подстанции. Этим трансформатором первичное напряжение 110 кВ понижается до 25 кВ, а также до 35 или 10 кВ. Напряжение 25 кВ подаётся на шины 7, 8 и 9 (соответственно фазы b, а и с) и используется для питания тяговой сети, а напряжение 35 (или 10) кВ — на шины 11 и используется для питания прилегающего к подстанции района (Рисунок 2, а). Для равномерной загрузки всех трёх фаз системы внешнего электроснабжения (ей принадлежит ЛЭП 110 кВ) в тяговую сеть станции А и перегона слева от неё подаётся напряжение, отличающееся по фазе от напряжения, подаваемого в тяговую сеть перегона справа. Для этого участки контактной сети указанных перегонов и станции, а также рельсы, присоединены к разным фазам шин 27,5 кВ; контактная сеть перегона 26 через фидер контактной сети 4 и выключатель 5 подключена к шине фазы b, контактная сеть станции 1 и перегона слева от неё — к шине фазы а, а рельсы через рельсовый фидер 6 — к шине фазы с. При таком подключении к шинам 27,5 кВ соединение контактной сети слева от станции А с контактной сетью станции токоприёмниками движущегося ЭПС 27 возможно, так как они присоединены к одной и той же фазе а. Соединение же контактной сети 1 станции и контактной сети 26 перегона справа от подстанции недопустимо, так как они присоединены к двум разным фазам а и b. Такое соединение приведёт к короткому замыканию фаз а и b понижающего трансформатора 10. Поэтому участки контактной сети 1 станции и перегона слева от неё разделены воздушным промежутком 2, а станции и перегона справа — двумя воздушными промежутками 2 и нейтральной вставкой между ними 3. Наличие нейтральной вставки 3 исключает даже кратковременное замыкание фаз а и b трансформатора 10 токоприёмниками ЭПС при проходе ими этого участка тяговой сети.Подача напряжения в тяговую сеть перегона происходит при включении выключателя 5 фидера контактной сети. После этого машинист ЭПС может, подняв токоприёмник 27 и включив выключатель 28, подать переменное напряжение на первичную обмотку понижающего тягового трансформатора 31. Напряжение на вторичной обмотке тягового трансформатора выпрямляется выпрямителем 32 и через сглаживающий реактор 29 подводится к тяговым двигателям 30. Через электродвигатели начинает протекать ток, который приводит их и ЭПС в движение.В тяговую сеть перегона между подстанциями напряжение подаётся от двух подстанций / и //. При этом обеспечивается двусторонний подвод энергии к ЭПС. Для обеспечения двустороннего питания ЭПС и равномерной загрузки фаз ЛЭП 110 кВ понижающие трансформаторы двух соседних подстанции / и // присоединены к ЛЭП 110 кВ неодинаково, а следуя специально разработанному правилу.На рисунке также показаны другие вспомогательные линии электроснабжения участка. От шин тягового напряжения 27,5 кВ получают питание также нетяговые потребители. Для этого через выключатель 20 к шинам 7 и 8 подключают два провода, размещаемые на опорах контактной сети с полевой стороны. Понижающие трансформаторы потребителей 22 подключаются к этим проводам и рельсу. Такая система питания получила название ДПР (два провода — рельс). В середине линии ДПР установлен разъединитель 23. Нормально левая половина линии ДПР питается от подстанции /, а правая — от подстанции //, разъединитель 23 разомкнут. В случае необходимости (например, при отключении одной из подстанций) вся линия ДПР может получать питание от одной подстанции. При этом разъединитель 23 включается.Энергию для собственных нужд тяговой подстанции (питание цепей управления, сигнализации, освещения, отопления, моторной нагрузки) получают от трансформатора собственных нужд (ТСН) 13 через шины собственных нужд 14 (на рисунке 2, а нагрузки собственных нужд обозначены стрелками). От шин собственных нужд 14 через трансформатор 15 напряжение подаётся в линию 16, предназначенную для питания устройств СЦБ и связи. От этой линии через маломощные понижающие трансформаторы 18 и релейные шкафы СЦБ 19 питаются светофоры. В середине линии 16 установлен разъединитель 17. Это даёт возможность питать линию от любой из двух подстанций / или // (при замкнутом разъединителе 17) или же каждую половину линии питать от своей подстанции (при разомкнутом разъединителе). Так как от работы устройств СЦБ непосредственно зависит выполнение графика движение на участке, они должны иметь резервный источник питания. Устройства СЦБ получают резервное питание по линии 24 через понижающие однофазные трансформаторы 25 от линии ДПР 21.На рисунке 2, б изображён разрез по двухпутному участку дороги.Трёхфазная комплектная трансформаторная подстанция (КТП) 34, состоящая из трансформатора 22 и сопутствующего оборудования, получает питание от линии ДПР 21 через провода 36. Один провод линии ДПР 21 через изоляторы 37 подвешивается к консоли 38 с полевой стороны опоры контактной сети 39, а другой — с полевой стороны опоры 45 второго пути. Третий вывод КТП присоединяется проводом 35 к рельсам 33. На изолированной консоли 41, закреплённой на опоре через изоляторы 40, подвешен несущий трос 42. Одиночный контактный провод 44, удерживаемый фиксатором 43, занимает заданное положение относительно оси пути. Электрически соединённые во многих точках несущий трос 42 и контактный провод 44 и составляют контактную сеть 26 (см. рис. 2, а). Светофор 46 получает напряжение от маломощного понижающего однофазного трансформатора 18 через кабель 24 и релейный шкаф СЦБ 19. Трансформатор 18 подключён к трёхфазной линии передачи 10 кВ 16. Провода этой линии крепятся на штыревых изоляторах 48 опор 47, которые установлены параллельно железной дороге специально для линии СЦБ.Проход воздушного промежутка 2 перед нейтральной вставкой 3 поездом, идущим со станции А в сторону станции В, происходит следующим образом. По правилам этот воздушный промежуток, как и нейтральную вставку, поезд должен проходить при отключённых тяговых электродвигателях или, как говорят, без тока. В противном случае возможен пережок ветви конактного провода 1 промежутка 2, принадлежащей ст. А.Это может произойти так. Воздушный промежуток 2 изображён сбоку на рисунке 2, в. Высота подвеса контактных проводов ветвей 1 и 3 в пределах воздушного промежутка постепнно изменяется. В направлении слева направо контактный провод ветви 1 поднимается, а ветви 3 опускается. В точке а высоты подвеса обоих проводов равны. Поэтому, двигаясь по воздушному промежутку в направлении, указанном стрелкой,ТП, ЭПС до точки а скользит по проводу ветви 1 (позиция к), а после точки а — по проводу ветви 3 (позиция к+1). На провод 1 подано напряжение фазы А (см. рис. 2, а), на провод же 3, принадлежащий нейтральной вставке, напряжение не подано. По этой причине, двигаясь по воздушному промежутку, ЭПС может потреблять ток только до точки а. После её прохода контакт между контактным проводом 1 и токоприёмником 27 прекращается, и ток через двигатели ЭПС должен прерваться. Однако при большом токе (несколько сотен ампер) этого сразу не происходит, между контактным проводом и токоприёмником загорается электрическая дуга 49, которая за несколько долей секунды пережигает провод 1. Поэтому машинист и обязан отключать электродвигатели, или, как говорят, отключать ток, подъезжая к нейтральной вставке. Однако преждевременное отключение тока может вызвать остановку поезда на нейтральной вставке, следовательно, проезд нейтральной вставки требует от машиниста большого внимания.Главными достоинствами системы переменного тока напряжением 25 кВ является более высокое напряжение в контактной сети и возможность легко понизить это напряжение трансформатором электровоза. Электровоз мощностью 6000 кВт на постоянном токе потребляет из контактной сети ток 2000 А, а на переменном лишь 300 А. Поэтому контактная сеть постоянного тока тяжелёя, имеет большое число проводов. Это обычно два медных контактных провода сечением 100 мм2 каждый, медный несущий трос сечением 120 мм2 и ещё один или два усиливающих алюминиевых провода сечением 185 мм2 каждый. На переменном токе контактная сеть более лёгкая и состоит из одного медного контактного провода сечением 100 мм2 и биметаллического несущего троса сечением 95 мм2. Конструкция подстанции переменного тока по сравнению с подстанцией на постоянном токе более проста благодаря отсутствию выпрямительных агрегатов. Количество подстанций на линиях при системе переменного тока меньше, ибо располагаются они на больших расстояниях. Один из недостатков системы переменного тока заключается в её значительном влиянии на линии связи, так как переменный ток создаёт вокруг проводов переменное электромагнитное поле. Приходится линии связи, проходящие вдоль железных дорог, непременно выполнять кабельными, а не воздушными, как на постоянном токе, что приводит к увеличению стоимости электрификации железных дорог. Кроме того, возникают проблемы несимметрии токов и напряжений из-за того, что электровозы потребляют однофазный ток, а линии передачи трёхфазные. Появляется необходимость монтажа нейтральных вставок у каждой подстанции. Наличие таких вставок увеличивает вероятность пережога контактного провода.В некоторых странах (Канада, США, ЮАР) появилась новая система тягового электроснабжения — система переменного тока напряжением 50 кВ частоты 50 или 60 Гц. Эта система аналогична системе переменного тока 25 кВ, но более высокое напряжение даёт возможность существенно увеличить передаваемую по тяговой сети электрическую мощность. Однако при этом приходится усиливать изоляцию контактной сети, увеличивать габариты между устройствами, находящимися под напряжением, и заземлёнными частями, и, конечно, требуется новый электроподвижной состав, рассчитанный на напряжение 50 кВ.Стремление повысить мощность, передаваемую по туговой сети , путём увеличения напряжения при одновременном желании использовать стандартный электроподвижной состав на напряжение 25 кВ привело к возникновению системы переменного тока 2×25 кВ. При этой системе электрическая энергия от тяговой подстанции к ЭПС передаётся в два этапа: сначала при напряжении 50 кВ, а затем 25 кВ. Для этого на опорах контактной сети с полевой стороны приходится подвешивать ещё один так называемый питающий провод (напряжение между ним и проводами контактной сети и составляет 50 кВ), и устанавливать на перегоне между подстанциями автотрансформаторы 50/25 кВ.Система 2×25 кВ широко применяется как в нашей стране, так и в других странах (Франция, Япония), имеющих электрифицированные линии напряжением 25 кВ. Она рассматривается как средство усиления этих линий. Змінено 17 грудня, 2014 користувачем вик Цитата Посилання на коментар https://forum.zdsimulator.com/topic/1276-elektrotehnika/page/2/#findComment-48645 Поділитись на інші сайти Поділитися
Georgiy 0 Опубліковано 11 жовтня, 2015 Поділитися Опубліковано 11 жовтня, 2015 Добрый день. Не может ли кто-нибудь подсказать хорошую литературу по принципу работы синхронных машин. Буду благодарен. Цитата Посилання на коментар https://forum.zdsimulator.com/topic/1276-elektrotehnika/page/2/#findComment-60824 Поділитись на інші сайти Поділитися
Рекомендовані повідомлення
Приєднуйтесь до обговорення
Ви можете написати зараз та зареєструватися пізніше. Якщо у вас є обліковий запис, авторизуйтесь, щоб опублікувати від імені свого облікового запису.
Примітка: Ваш пост буде перевірено модератором, перш ніж стане видимим.